


系統圖
適用范圍:
適用于石化行業中甲/乙/丙類設備區、操作溫度等于或高于自燃點的氣體或液體設備區、甲/乙/丙類設備的多層框架或塔類聯合平臺、高溫油泵等的蒸汽滅火系統。
執行標準:《石油化工企業設計防火規范》(GB50160)
成套裝置:
由供汽管道、供水管道、蒸汽霧化噴頭及附件(墊片、緊固件、管道支撐等)組成。
裝置管道:
被預制成若干管段,管段兩端為法蘭,部分管段上焊接有螺紋短管或支管,管段進行熱浸鍍鋅防腐處理。
蒸汽霧化噴頭
適用介質:1.0Mpa等級蒸汽。
訂貨須知:公用工程中蒸汽類型、參數。
|
型號 |
液體流量(升/小時)和蒸汽流量(升/分鐘) |
連接規格 |
有效射程 (m) |
|||
|
水壓 (Mpa) |
液體流量 (升/小時) |
蒸汽壓 (Mpa) |
蒸汽流量 (升/分鐘) |
|||
|
SU82 |
0.4 |
650 |
0.45 |
1140 |
Rc1/2 |
14.3 |
|
SU152 |
0.4 |
13.7 |
0.53 |
5750 |
Rc1 |
21.3 |
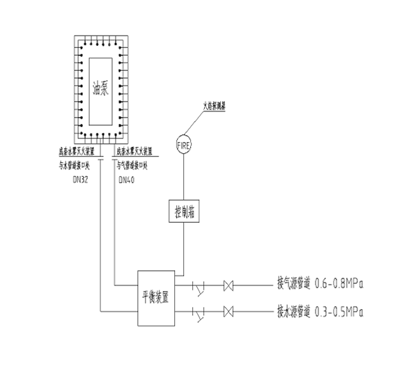
一、 石化輸油(熱油泵)蒸汽自動滅火系統圖示意圖
產品設計說明:
1、一路進氣管采用304材質,進入本裝置的蒸汽進口壓力為0.5~1.0Mpa。3min內蒸汽濃度比達到大于35%。
2、單層布置,蒸汽噴頭間距300mm,且一個水平方向一個垂直方向交叉布置保證蒸汽隔絕與密閉的效果。
3、采用點式紅外線火焰探測器,防爆等級ExdIICT6。
性能特點:
1、 蒸汽滅火采用工作壓力為0.5Mpa以上不宜大于1Mpa的高壓飽和蒸汽。
2、 水蒸氣系不燃的惰性氣體,也是一種廉價的滅火介質。它能稀釋或置換燃燒區內的可燃氣體和助燃氣體,并降低這兩種氣體濃度,從而達到有效窒息滅火的作用。
3、 根據滅火實戰的經驗證明,當空間內的空氣中含有30%以上的水蒸氣時,即能熄滅油類火災。
4、 要成功的淹沒滅火,不僅需向燃燒區內噴射足夠數量的蒸汽,而且要求在短時間內在燃燒區內迅速形成蒸汽幕,即在3min內達到滅火濃度。
型號:125-150-280 尺寸:1900 x 1100 x 1600
二、 石化輸油(熱油泵)水霧自動滅火系統圖示意圖
產品設計說明:
1、 管線采用鍍鋅鋼管。
2、 單層水霧噴頭,噴頭間距300mm,且一個水平方向一個45°方向交叉布置保證密閉效果。
3、 根據滅火實戰的經驗證明,當空間內的空氣中含有30%以上的水蒸氣時,即能熄滅油類火災。
4、 要成功的淹沒滅火,不僅需向燃燒區內噴射足夠數量的蒸汽,而且要求在短時間內在燃燒區內迅速形成蒸汽幕,即在3min內達到滅火濃度。
(注:工作原理同蒸汽自動滅火系統)
水霧滅火系統噴頭布置安裝示意圖
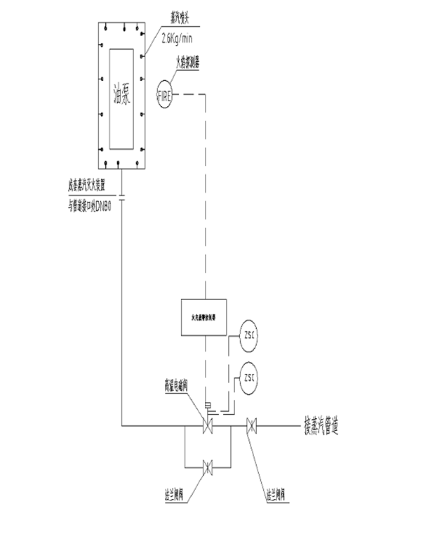
三、石化輸油(熱油泵)細水霧自動滅火系統圖示意圖
性能特點:
1、 細水霧系統的應用:根據NFPA750規范目前國際上常用的場所:電力變壓器的儲油坑、石化行業的燃料和供料泵、潤滑油剎車器、儲油罐。
2、 細水霧滅火系統滅火強度為0.9-1.5L/min.m2。
3、 細水霧滅火機理:細水霧滅火可確認的是冷卻作用和窒息作用并存,冷卻作用因為水滴粒徑的減小,單位體積水表面加大,水與火災現場的熱量交換加快,使火災現場盡快降溫,而其到滅火作用:水吸熱后迅速汽化變成蒸汽,其體機增大1700倍,產生的水蒸氣更多,從而起到窒息滅火的作用。
(注:工作原理同蒸汽自動滅火系統)
